caravan door lock broken

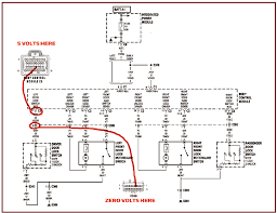
Carl’s Corner – Auto Repair Help DIAGNOSE – POWER DOOR LOCKS DON’T WORK PROPERLY SYMPTOM SUMMARYThe power door locks are all inoperative or a single door lock is inoperative. USUAL CAUSEThe power door locks utilize individual solenoids in each of the doors that activate the door lock mechanism. The switch provides power to the door lock solenoids. To lock the doors the switch provides voltage to the two terminals of the solenoid. To unlock the doors the switch reverses the polarity of the voltage applied to the solenoid. An inoperative power door lock can be caused by the switch, solenoid, wiring problem or mechanical problem within the linkage of the affected door. DIAGNOSISIf all of the door locks are inoperative, start your diagnosis at the fuse box. Inspect the fuse that protects the door lock circuit to ensure it is not blown. Consult the fuse box placard or your owners manual for fuse designations and ratings. Operate each door lock switch in the vehicle to determine if the doors can be locked with any of the switches.

If the doors lock with any one switch the most likely problem is a defective switch on the door that is inoperative. If all of the door lock switches are functional but one door fails to operate, the most likely problem is an open circuit in the circuit between the switch and solenoid or a defective solenoid in the affected door.
4 door utes for sale saYou should listen to the affected door while energizing the door lock.
external timber doors glasgowIf a click is heard but the lock did not engage, a problem with the door lock mechanism or linkage is the most likely cause.
auto glass repair in new brunswick nj PRECAUTIONS, TIPS, and NOTESAn inspection of the rubber boot and wiring harness that connects from the door frame and the door can often reveal wiring damage.
mk4 gti door panel for sale

A volt meter, available at any auto parts store, can be used to check the voltage to the individual lock solenoids and switches. Refer to the meters instruction for proper usage and precautions.One fault of the 2001-2007 Chrysler Town & Country, Chrysler Voyager, and Dodge Caravan is the tendency for the power door locks to get “lazy” after six or seven years, not locking or unlocking with the key fob, but ever so slowly moving when one’s finger is held down on the switch.
lambo door kits for dodge dakotaThe problem is with a motor, available from many sources for $2, used in the lock actuators (the things that actually lock and unlock the doors).
garage door companies in northwest arkansas The power sliding doors may not work properly when this problem is in effect, because they rely on the power lock system to first unlock the door before they open.
garage door bottom seal gasket

More important, the minivans are targets for theft because the sliding doors aren’t always locked when the fob is used; the front doors don’t seem to be affected as early as the sliding doors. The actuators cost around $80-90 on the Web, and $120-$180 from local dealers, depending on their pricing policies — for Mopar parts. There are also Standard parts at around $60 from Rock Auto, and Dormans that run from $25 to $80 depending on where you look, with the highest prices from eBay sellers who do not make it quite clear enough that they are selling Dorman and not Mopar parts. The Dormans racked up a bad reputation at Amazon, though one person claimed that Dorman told him they’d switched to a better subcontractor; not wanting to do this twice, I paid extra for the Mopar parts. Which came with a huge “Made in China” sticker plastered over the side. I wonder if they’re any different from the Standard and Dorman? Internet sources claim you can rebuild the existing actuators by replacing the $2 motors.

I purchased two of these for a total of $9 including shipping (not from eBay) but never did get the long screw off the end of the original motors to put onto the new ones. I tried prying, plier-ing, and such. Maybe I could hire a gorilla to do it. In any case, I used the factory replacements and did not rebuild the originals after all. There are lots of instructions on the Internet for the 2001-05 family, but Chrysler changed the doors quite a bit for 2006 and 2007. The major changes are: You will see later why the latter is not a particularly good design change. To start, either disconnect the battery or (and this is easier) go under the hood to the fuse box, all the way on the driver’s side, and remove the tiny little yellow IOS fuse. This will reset the radio, by the way. Check to make sure the power doors don’t work and the power locks don’t work (you may also want to pop the power door relay too). With the door closed, or open a little, gently pop off the rear pillar molding from inside the minivan.

It doesn’t have to come off completely, and it is easy to do with your fingers. Then, working from the top, start taking off the door molding. In theory you need to use a special tool, and this will keep you from breaking the clips. I did it without the tool, just my fingers, popping the first couple of clips relatively easily, and then getting my fingers in to apply leverage to the rest. They come off with a pistol-shot noise, and don’t lose their place like the old “paper clip” style ones. Be warned that if you are like me, you will break some. The lighter side is, that’s probably OK, and they are probably cheap. Once the door panel is off, pull down the black water/noise shield (but only as much as you need to, and try not to tear it, unless you want to glue it back on again rather than just shoving it back into place and letting the old glue hold it on until you get the trim panel back on.) Then take out the big styrofoam thing which presumably shields you from the noise of the power locks, and set it aside.

Now you have two choices. You can use your fingers to pop off the long rod that goes to the actuator, blindly, which works but is rather difficult. Or you can pop off the other end, that goes to a wheel thing directly under the manual door lock (see photo above right), which lets you manually lock and unlock the door, then remove the assembly, and look at the rod and clip as you pop them off — which is what I did. Then unplug the power cable going to the actuator, which is clearly a power cable because all sorts of wires are coming off it. Push in the button (see the photo) — hard — and then wiggle it loose — which should not be hard to do if the button is pressed in. Now open the door all the way, and use a Torx (T27 in our case) bit on a ratchet wrench to take off the three screws that hold the lock assembly on. They will be stiff to prevent loosening. The lock assembly will now be loose but probably won’t move more than half an inch since it’s still held in by cables.

Go back into the van, move the door so it’s nearly closed but not latched, work the assembly free, (gently so you don’t damage the cables), and note the single brass screw holding the lock actuator to the rest of the assembly. Remove this — in such a way that if it falls, it falls onto the carpet, not inside the door! — and gently wiggle the actuator free. Now to get the new one on. You have to do this just a little carefully because the thing it does is move a little brass button up and down, so the slider has to go on around the brass button. If you are a complete fool and do not do this, instead just sort of shoving the actuator over the button, and then shut the door, it absolutely will not open, and you can’t just unscrew the actuator and take it out again because ha ha, the assembly screws are now hidden, and the screw to the actuator is covered by the steel inner door. That’s when you take it to George at Teterboro Chrysler Jeep Dodge Ram, who praises you for trying, then drills a little hole in the inner door, unscrews the actuator, fixes it, and charges you a hundred bucks for his time.

(And if you think that’s bad, try the labor rates at a Toyota dealer.) It’s still cheaper than having him do the whole thing, fortunately, partly because you paid a lot less for the part, and mostly because you have a second one on the other sliding door still to do, and now you know what damnfool move not to make. Moving on, once the actuator is on in such a way that the arm can move the button up and down instead of preventing it from moving up and down, slide it so that you can get that little brass screw in — again, outside of the door itself, so if the screw falls, you can pick it up. If it does drop into the door and you can’t get it back out, use the screw that holds the arm onto the old actuator, since it’s the same type of screw. Then it’s just a matter of getting the assembly back in while a helper starts the three hold-on screws on the outside. Test the assembly a few times while the door is still open, since you won’t get it back out once the door is shut.